一、特点:
体积小巧,带载能力强;开合式设计,安装使用方便,广泛应用于电力运维及电力项目改造。
二、使用环境条件:
1.使用温度:-20℃~+50℃;
2.相对湿度:温度为40℃时不大于90%;
3.大气压力:860~1060mbar(约为650~800mmHg)。

三、工作频率范围:50Hz~1kHz。
四、绝缘耐热等级: B 级(130℃)。
五、安全特性:
1.绝缘电阻:常态时大于100MΩ;
2.抗电强度:可承受工频1KV/50Hz/1分钟;
3.阻燃性:符合UL94-Vo级。
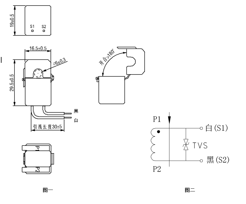
六、外形图、安装尺寸(图一)及线圈图(图二):(公差±0.5)
图一
七、典型应用及性能参数:
按上图三所示应用时性能参数见下表
图三
产品型号 | 额定输入电流 | 额定输出电流 | 额定采样电阻 | 额定采样电压 | 非线性度 | 线性范围 |
TAK006-01 | 1A | 1 mA | 10Ω | 10mV | 2% | ≥1.2倍额定 |
TAK006-02 | 2A | 2.5mA | 8Ω | 20mV | 2% | ≥1.2倍额定 |
TAK006-03 | 5A | 5mA | 10Ω | 50mV | 2% | ≥1.2倍额定 |
TAK006-04 | 10A | 10mA | 5Ω | 50mV | 2% | ≥1.2倍额定 |
TAK006-05 | 20A | 25mA | 5Ω | 125mV | 2% | ≥1.2倍额定 |
八、注意事项:
1.电流互感器初级应串联于被测电流回路中,次级应近似工作于短路状态。
2.电流互感器次级电路不允许开路,所以请不要装熔断器。